公司信息
Company Info
- 公司簡介
- 工程簡介
- 資質信息
- 合同和預案
- 監測方案
三八河子公司
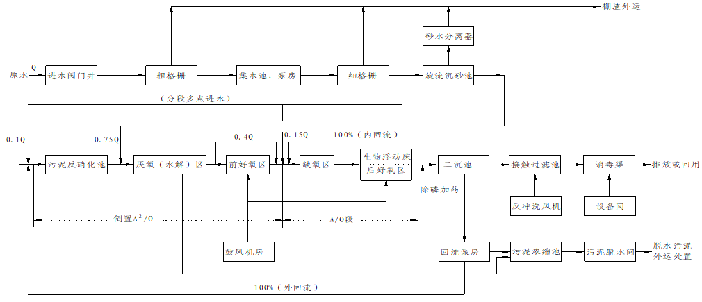
三八河子公司位于徐州市云龍區喬家湖,主要服務津浦鐵路以東的徐州東部城區,服務面積約32km2,服務人口約40萬。工程總規模為日處理城市污水7萬噸,分期建設,其中一二期由徐州大眾水務運營有限公司以BOT模式運營,一期日處理能力3萬噸,二期日處理能力4萬噸,處理后的尾水經截污導流通道入海。
一期工程于2002年4月10日開工建設,2003年3月28日開始投入運營,原出水執行標準為《城鎮污水處理廠污染物排放標準》(GB18918-2002)一級標準的B標準,2013年根據《淮河流域水污染防治十二五規劃》的要求對一期工程進行提標改造, 2013年3月14日開工,2013年8月14日交工驗收,2014年1月13日通過環保專項驗收。一期工程改造后出水執行《城鎮污水處理廠污染物排放標準》(GB18918-2002)一級標準的A標準。
二期工程于2010年6月1日開工建設, 2010年12月28日交工驗收,2011年4月1日通過環保專項驗收,處理后的出水執行《城鎮污水處理廠污染物排放標準》(GB18918-2002)一級標準的A標準。
該公司近年來以驕人的業績,得到了政府有關部門的多次表彰:獲得了徐州市“綠色企業”、“園林式單位”、 “安全生產優秀單位”、“工人先鋒號”等榮譽稱號;連續兩年被江蘇省住房和城鄉建設廳授予“運營管理優秀企業”稱號,成為中國礦業大學、江蘇師范大學、徐州工程學院大學生實習基地。






